FORUM WERKSTATT STORIES ARCHIV KLEINANZEIGEN
 
E-Lüfter Anschluß - Basisversion

Ein zweistufiger Elektrolüfter wird bei vielen Motorumbauten benötigt. Die Nachrüstung stellt viele Laien vor Probleme, weshalb wir uns diesem Thema heute etwas ausführlicher widmen.

Für die Nachrüstung des E-Lüfters wird ein E-Lüfter aus einem E30/E23/E28/E24/E32/E34/E36 so ca. zwischen 1982-1992 benötigt. Die E30 E-Lüfter aus Modellen mit Klimaanlage sind natürlich am besten geeignet weil es passende Halterungen gibt. Der M3 E30 ist auch ein möglicher Spender für den Lüfter.

Teilenummern Halterungen:
17 40 1 372 828 Halter oben links
17 40 1 372 829 Halter oben rechts
17 40 1 373 069 Halter unten

Weiterhin werden folgende Kleinteile benötigt:



Entscheidend ist der richtige Thermoschalter. Bei E30 V8 und 335i mit E28 535i Kühler hat sich der 80/88 Thermoschalter aus dem E36 Compact bewährt:

BMW Teilenummer: 61 31 8 361 787

Ansonsten halt noch zwei 4polige Relais und zwei Sicherungen (30A und 15A)  sowie einige Flachstecker aus einem Schlachtwagen.


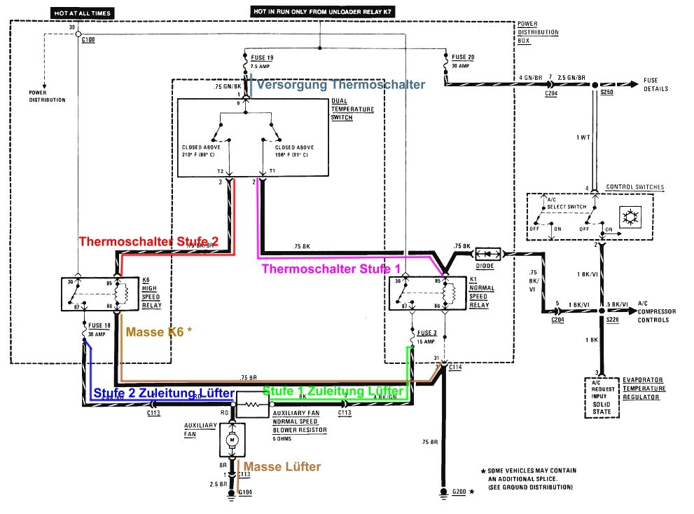
Schaltplan für Nachrüstung
Die beide Relais K1 und K6 im Sicherungskasten sind schon mit den wichtigsten Leitungen versorgt, so daß nur noch für die folgenden Leitungen ein Kabelbaum angefertigt und angeschlossen werden muss:



Wens interessiert hier nochmal zum Nachlesen der BMW Schaltplan der E-Lüfteranschaltung bei verbauter Klimaanlage:

1: Original aus US ETM
2: korrigierte Version mit Erläuterungen




Konkrete Vorgehensweise


Als erstes wird der E-Lüfter verbaut und die zwei (12V+) Zuleitungen ca. 1,5m mit 4qmm dickem Kabel bis in den Bereich des Sicherungskastens verlängert. Die dritte Leitung (Masse) wird bis zum Masseanschluss an der Seitenwand hinter dem linken Scheinwerfer verlängert und dort mit einer Ringöse befestigt und somit an Masse angeschlossen.

Die Zuleitung der Stufe 1 ist die welche über einen Widerstand geführt ist, Stufe 2 geht direkt zum Motor.

Dann wird der Thermoschalter in den Kühler verbaut und alle drei Anschlüsse 2m mit ca. 0,75qmm dünnem Kabel bis in den Bereich des Sicherungskastens verlängert.

Sind alle Kabel von Schalter und Lüfter verlegt, gehts ans Öffnen des Relaiskastens. Dazu ist unten rechts das Relais K8 zu entfernen und dann die beiden Schraube zu lösen.

Auf der Rückseite sieht man schon die belegten Anschlüsse von K1 und K6 und halt die noch offenen Pins an beiden Relais und den Sicherungen 18 und 3.

Kabel 1: Zuleitung Lüfter Stufe 1
Die (12V+) Zuleitung zum Lüfter der Stufe 1 geht zur Sicherung 3. Es muss nun lediglich das Kabel mit einem geeigneten Stecker in den freien (äußeren) Steckplatz der Sicherung gesteckt werden. Vorher ist die Verriegelung (von der Oberseite her) zu lösen.

Kabel 2: Zuleitung Lüfter Stufe 2
Die (12V+) Zuleitung zum Lüfter der Stufe 2 (ohne Widerstand) geht zur Sicherung 18. Es muss nun auch hier das Kabel mit einem geeigneten Stecker in den freien (äußeren) Steckplatz der Sicherung  gesteckt werden.



Im Foto sieht man die Zuleitung Stufe 2, als das rote dicke Kabel an dritter Stelle.



Nun muß jeweils eine 30A Sicherung in den Steckplatz 18 und 3 gesteckt werden.

In die Steckplätze K1 und K6 muss ein normales Relais aus eurer Schlachtkiste (mit 4 Anschlüssen) gesteckt werden.

Im Foto ist das Relais K16 und Sicherung 18 bereits nachgerüstet.

Kabel 3: Versorgung Thermoschalter
Die Versorgung des Thermoschalters mit der 12V Schaltspannung erfolgt über das Relais 19. Praktischerweise ist bereits ein zweites Kabel am richtigen Steckplatz vorhanden und man kann direkt an den Stecker rangehen. Die Versorgungsleitung für den Thermoschalter wird hier an das grüne Kabel angeschlossen.

Kabel 4: Masse K6
Zumindest bei meinem 84er 320i fehlt die Steuermasse für K6. Ich habe sie zu K1 gezogen, dort ist bereits alles vorhanden.

Das Kabel (siehe Pfeil), das Pin 86 des K1 mit Pin 86 des K6 verbindet, ist wie auch im Schaltplan dargestellt nachzurüsten.



Kabel 5: Thermoschalter Stufe 1
Vom Thermoschalter Pin T1 wird nun zum Relaisanschluss Pin 85 des K1 verkabelt. Dazu wird ein passender Flachstecker in den offenen Steckplatz des K1 gesteckt, bis er verriegelt. Der Pfeil zeigt den entsprechenden Steckplatz des K1

Kabel 6: Thermoschalter Stufe 2
Vom Thermoschalter Pin T2 wird nun zum Relaisanschluss Pin 85 des K6 verkabelt. Dazu wird ein passender Flachstecker in den offenen Steckplatz des K6 gesteckt, bis er verriegelt. Der Pfeil zeigt das bereits gesteckte Kabel im Steckplatz.

Damit sind alle fehlenden Kabel nachgerüstet und der Lüfter kann beispielsweise durch Zusammenhalten der Kontakte am Thermoschalter (0 gegen T1 und 0 gegen T2) geprüft werden.

Der so angeschlossene E-Lüfter läuft nur bei eingeschalteter Zündung am 80 Grad in der ersten Stufe und ab 88 Grad in der zweiten Stufe.

tino@e30.de