Schaltplan für Lichtschalter 318is
Insomnia, Montag, 10.10.2022, 20:40 (vor 1220 Tagen)
Hallo zusammen,
Kann mich einer von euch mit einem Schaltplan des Lichtschalters inkl. Abblendlicht versorgen?
Vielen Dank.
Schaltplan für Lichtschalter 318is
Andreas Schneider
, Montag, 10.10.2022, 22:24 (vor 1220 Tagen) @ Insomnia
Hier gibts englische Schaltpläne:
https://www.armchair.mb.ca/~dave/BMW/e30/
Gruß
Andi
--
Reparaturen von Kombiinstrumenten - E23 - E24 - E28 - E30
https://forum.6ercoupe.de/
http://e28-forum.lewonze.de/forum/
http://www.7-forum.com/forum/forumdisplay.html?f=6
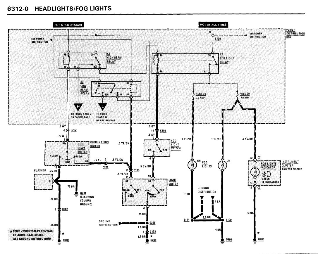
Schaltplan für Lichtschalter 318is
Insomnia, Dienstag, 11.10.2022, 05:30 (vor 1220 Tagen) @ Andreas Schneider
Hallo Andreas,
Vielen Dank dafür; ist schonmal nicht schlecht.
Leider fehlt hier der Teil 6312 wo die Front Scheinwerfer beschrieben sein sollten.
Schaltplan für Lichtschalter 318is
AlexE30
, Dienstag, 11.10.2022, 09:17 (vor 1220 Tagen) @ Insomnia
In dem Link von Andreas unter E30 / Baujahr 1989 findest du auf Seite 74 folgendes:
![[image]](images/uploaded/202210110717156345187b09f2d.jpg)
Grüße Alex
